聯系君浩環保Contact
郵箱: 906900021@qq.com
地址:山西省晉城市城區西環路5018號豪德光彩貿易廣場二期25#樓17號
除氟設備
- 我國地下水含氟地區的分布范圍很廣,因長期飲用含氟量高的水可引起慢性中毒,特別是對牙齒和骨骼產生嚴重危害。輕者患氟斑牙,表現為牙釉質損壞,牙齒過早脫落等,重者則骨關節疼痛,甚至骨骼變形,出現彎腰駝背等,完全喪失勞動能力。除氟過濾器采用除氟專用濾料,鹽水通過高效吸附劑吸附后,與吸附劑上的特定離子進行離子交換,氟離子被交換及吸附到樹脂上,在用特定解吸劑進行解吸,保證水中的氟含量達國家飲用水衛生標準。
除氟設備整體概述
我國地下水含氟地區的分布范圍很廣,因長期飲用含氟量高的水可引起慢性中毒,特別是對牙齒和骨骼產生嚴重危害。輕者患氟斑牙,表現為牙釉質損壞,牙齒過早脫落等,重者則骨關節疼痛,甚至骨骼變形,出現彎腰駝背等,完全喪失勞動能力。
除氟過濾器采用除氟專用濾料,鹽水通過高效吸附劑吸附后,與吸附劑上的特定離子進行離子交換,氟離子被交換及吸附到樹脂上,在用特定解吸劑進行解吸,保證水中的氟含量達國家飲用水衛生標準。
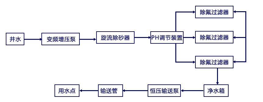
除氟水處理設備工藝流程
選擇君浩環保5大理由
除氟水處理工程6大陷阱
君浩環保迄今已服務多家世界500強企業
涉獵24個不同行業
除氟水處理方案設計服務流程
君浩環保榮譽資質
除氟水處理設備廠家實景
采購:除氟設備
- *聯系人:
- *手機:
- *采購意向:




